电力服务
机器视觉服务
13618498745
产品齐全灵活
全面服务,快速支持
全国咨询热线
18073189578
网站首页
公司简介
产品介绍
工业光源
工业镜头
工业相机
光源控制器
智能压力变送器
无线仪表
流量物位仪表
新闻动态
成功案例
机器视觉
电力项目
荣誉资质
营业执照
专利证书
在线留言
联系我们
产品介绍
工业光源
工业镜头
500万定焦镜头
200万定焦镜头
500万远心镜头
200万远心镜头
工业相机
光源控制器
智能压力变送器
无线仪表
流量物位仪表
TELEPHONE
18073189578
联系我们
联系我们
CONTACT
长沙龙力自控技术有限公司
联系人:18073189578
QQ:17643534
传真:
邮箱:wjynet@126.com
地址:湖南省长沙市经开区铭城绿谷智慧产业园20栋1204
智能压力变送器
当前位置:
首页
>>
产品介绍
>>
智能压力变送器
>>
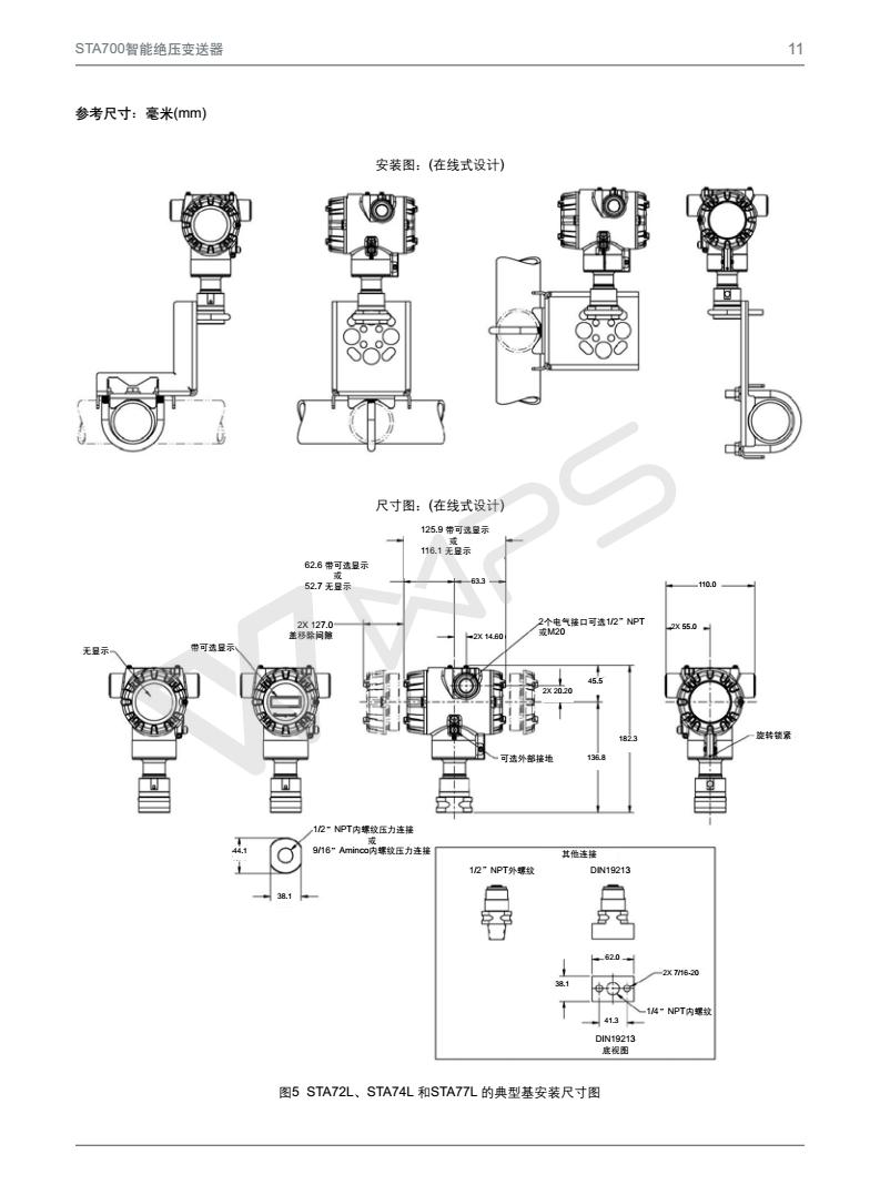
STA700 SmartLine 绝对压力变送器
STA700 SmartLine 绝对压力变送器
详细说明:
上一篇
STG700 SmartLine 压力变送器
下一篇
没有了
相关推荐
Mako G-503B/
Mako G-192B/
Mako G-131B/
友情链接
LINK
TOP